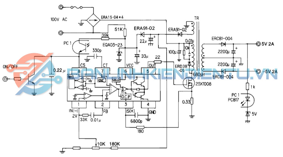
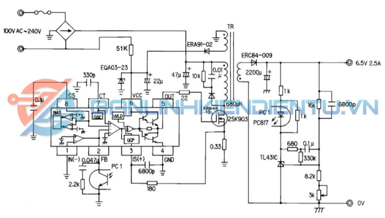
1. Giới thiệu về IC FA5304
FA5304 là một IC điều khiển nguồn xung PWM (Pulse Width Modulation Controller) được thiết kế chuyên dụng cho các mạch nguồn chuyển mạch (SMPS), nguồn TV, màn hình LCD/CRT, và bộ nguồn công suất thấp đến trung bình.
IC này tích hợp mạch khuếch đại sai lệch (Error Amplifier), mạch bảo vệ quá dòng (Overcurrent Protection), mạch khởi động mềm (Soft-start) và dao động nội (Oscillator) giúp điều khiển linh hoạt transistor công suất hoặc MOSFET ngoài.
FA5304 có cấu trúc tương tự các dòng IC như FA5310, FA5311, TL494, nhưng tối ưu hơn về khả năng điều khiển, khởi động mềm, và độ ổn định.

2. Cấu tạo bên trong của IC FA5304
IC FA5304 bao gồm các khối chức năng chính:
-
Bộ khuếch đại sai lệch (Error Amplifier): So sánh điện áp phản hồi (FB) với điện áp chuẩn nội (Reference).
-
Bộ tạo dao động (Oscillator): Xác định tần số PWM thông qua tụ điện nối tại chân CT.
-
Mạch khởi động mềm (Soft-start): Giúp tăng dần xung điều khiển khi khởi động, giảm dòng khởi động.
-
Bộ giới hạn dòng (Current Sense / Overcurrent Protection): Bảo vệ khi dòng tải vượt ngưỡng.
-
Mạch điều khiển đầu ra (Output Driver): Cấp xung điều khiển cho transistor hoặc MOSFET ngoài.
-
Nguồn nội và ổn áp: Cung cấp điện áp chuẩn ổn định cho toàn mạch.
3. Thông số kỹ thuật của FA5304

| Thông số | Ký hiệu | Giá trị điển hình |
|---|---|---|
| Điện áp cung cấp | V<sub>CC</sub> | 8V – 20V (typ. 15V) |
| Dòng tiêu thụ | I<sub>CC</sub> | 5 mA |
| Điện áp đầu ra cực đại | V<sub>OUT</sub> | 0 – V<sub>CC</sub> – 1V |
| Dòng ngõ ra cực đại | I<sub>OUT</sub> | ±500 mA |
| Điện áp chuẩn nội | V<sub>REF</sub> | 2.5 V (±2%) |
| Điện áp bảo vệ quá dòng | V<sub>IS(+)</sub> | ≈ 0.8 V |
| Tần số dao động | f<sub>OSC</sub> | 20 kHz – 100 kHz (phụ thuộc tụ CT) |
| Dải nhiệt hoạt động | T<sub>op</sub> | -20°C → +85°C |
| Kiểu đóng gói | — | SOP-8 |
4. Kiểu chân và chức năng của FA5304 (SOP-8)
Sơ đồ chân (Top View – SOP-8):

| Chân số | Ký hiệu | Tên gọi | Chức năng & mô tả |
|---|---|---|---|
| 1 | IN(-) | Inverting Input | Ngõ vào đảo của bộ khuếch đại sai lệch (Error Amplifier). Nhận tín hiệu phản hồi từ mạch hồi tiếp. |
| 2 | FB | Feedback Output | Ngõ ra của bộ khuếch đại sai lệch, điều khiển độ rộng xung (PWM duty cycle). |
| 3 | IS(+) | Overcurrent (+) Detection | Ngõ vào phát hiện quá dòng dương. Khi điện áp tại đây vượt ngưỡng (≈0.8V), IC ngắt xung ra để bảo vệ. |
| 4 | GND | Ground | Chân nối đất của IC. |
| 5 | OUT | Output | Ngõ ra điều khiển transistor hoặc MOSFET công suất. Dạng xung PWM. |
| 6 | VCC | Power Supply | Cấp nguồn hoạt động cho IC (thường 15V). |
| 7 | CT | Timing Capacitor | Nối tụ định thời (thường 1nF–10nF) để xác định tần số dao động nội. |
| 8 | CS | Soft-start / ON–OFF Control | Chân khởi động mềm và điều khiển bật/tắt. Gắn tụ vào GND để thiết lập thời gian khởi động mềm. |
5. Chức năng hoạt động của FA5304
-
Hoạt động điều khiển PWM:
IC tạo xung PWM có độ rộng thay đổi tùy theo tín hiệu phản hồi ở chân IN(-) và FB. -
Điều khiển tần số dao động:
Giá trị của tụ tại CT (chân 7) quyết định tần số dao động nội, từ đó xác định tần số xung đầu ra. -
Khởi động mềm:
Khi cấp nguồn, tụ ở CS (chân 8) nạp dần → tăng dần độ rộng xung → giúp mạch khởi động êm, tránh dòng khởi động cao. -
Bảo vệ quá dòng:
Khi dòng cảm biến tại IS(+) (chân 3) vượt ngưỡng 0.8V → IC ngắt xung tại OUT để bảo vệ transistor/MOSFET. -
Tắt/mở điều khiển:
Có thể dừng hoạt động bằng cách kéo CS (chân 8) xuống thấp hoặc nối với tín hiệu điều khiển ngoài.
6. Ứng dụng của IC FA5304
-
Nguồn xung TV, màn hình CRT, LCD, LED.
-
Nguồn cung cấp SMPS công suất thấp–trung bình.
-
Bộ nguồn adapter, nguồn standby.
-
Nguồn flyback, forward, push-pull, hoặc half-bridge.
-
Điều khiển DC–DC converter.

7. Kích thước vật lý của FA5304 (SOP-8)

| Thông số | Ký hiệu | Giá trị (mm) |
|---|---|---|
| Chiều dài tổng | L | 4.9 – 5.1 |
| Chiều rộng tổng | W | 3.9 – 4.1 |
| Chiều cao | H | 1.5 – 1.75 |
| Khoảng cách giữa các chân | e | 1.27 |
| Chiều dài chân | L1 | 0.4 – 1.0 |
| Số chân | — | 8 |
| Kiểu vỏ | — | SOP-8 (Surface Mount) |
8. Cách đo và kiểm tra sống/chết của FA5304
A. Kiểm tra nguồn cung cấp (chân 6 – GND):
-
Cấp điện áp 12–15VDC giữa VCC (6) và GND (4).
-
Dòng tiêu thụ không quá 5–10 mA nếu IC tốt.
B. Kiểm tra dao động (chân 7 – CT):
-
Dùng dao động ký (oscilloscope) đo điện áp tại chân 7 (CT).
-
Nếu IC hoạt động, bạn sẽ thấy dạng sóng răng cưa (sawtooth).
C. Kiểm tra đầu ra (chân 5 – OUT):
-
Khi IC hoạt động bình thường, chân OUT (5) xuất ra xung PWM vuông (tần số khoảng 30–100kHz).
-
Nếu không có xung → kiểm tra lại điện áp tại VCC, FB, và CS.
D. Kiểm tra mạch khởi động mềm (chân 8 – CS):
-
Khi cấp nguồn, điện áp tại CS tăng dần từ 0 → ~2V (do tụ nạp).
-
Nếu không tăng hoặc không dao động → mạch soft-start lỗi.












